
ZX-GP1 Installer's Guide
Page 7 of 7
If Mute & Volume Groups have been set up as defined in the ZX135 Installation
Manual, Section 3.5, a single ZX-GPI may be used to control the volume of all
outputs in the Group. It only needs to be assigned to any output channel in the
group.
Please refer to the ZX135 Installation Manual for more details of setting up Mute
and Volume Groups.
5-2. Input Polarity select switches
Referring to Figure 5.1, the Input Polarity switch (SW3) is an 8 way DIP switch -
Switch 1 -6 Source select 1 - 6
Switch 7 Volume adjust
Switch 8 Mute
Please note:
The polarity setting for both Volume up and down is the same.
With these switches in the OFF position an external control voltage or closed
contact will cause a source select, volume change or mute.
The polarity of each GPI can be reversed individually using these switches i.e.
the external voltage goes off or contacts open to cause a source select, volume
change or mute.
Application example:
A single switch (or voltage) can be used to change inputs on the ZX135. Link two
of the Source change inputs on the ZX-GPI, e.g. GPI 1 and GPI 3, and reverse
the polarity on one of these. Now when the control switch or voltage is operated
the source on the ZX135 is changed between Input 1 and 3.
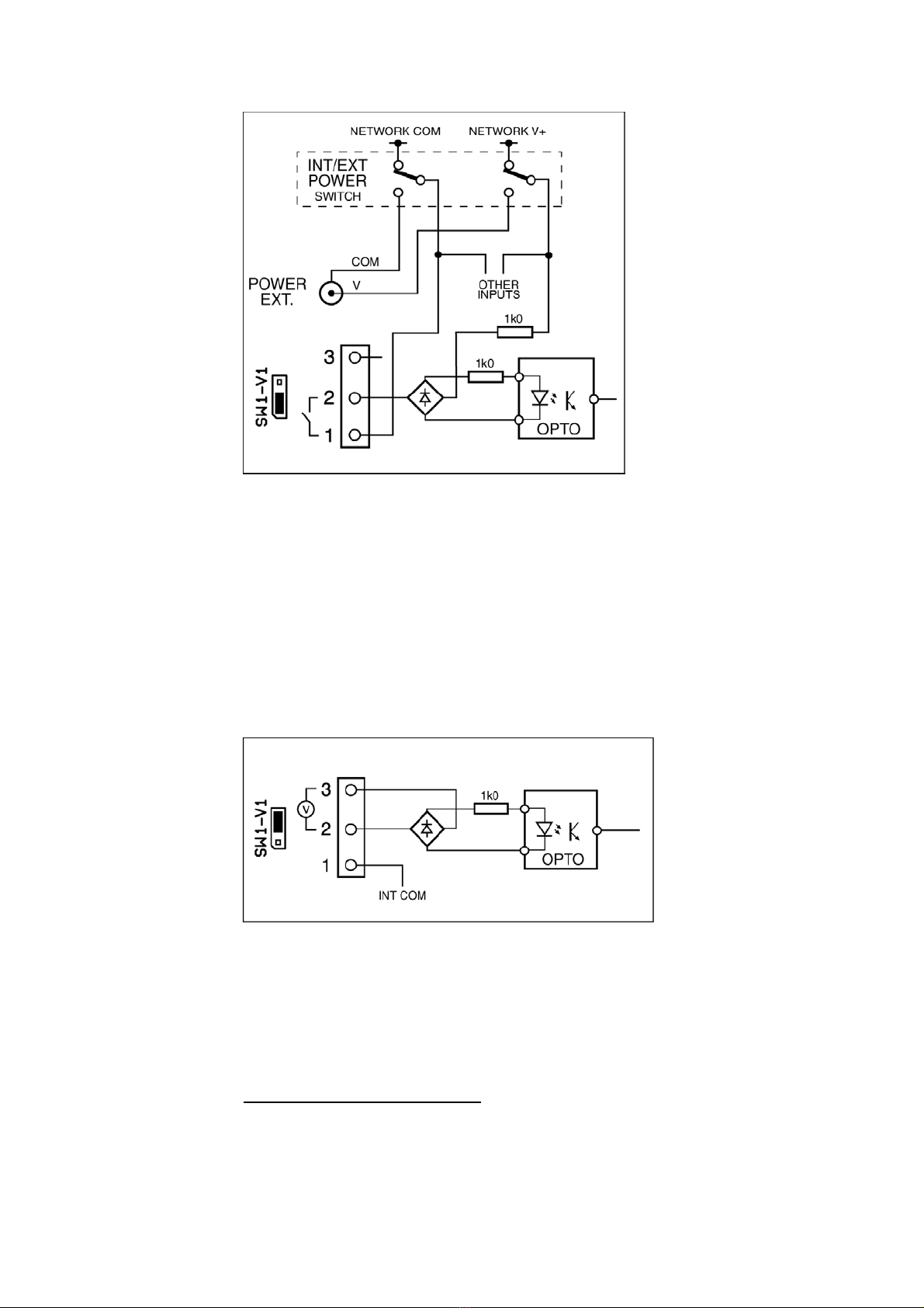
5-3. Switch - Voltage select links
Each of the six inputs can be independently configured for switch or voltage
control modes -
Switch mode:
In Switch mode an external pair of normally open or normally closed
(depending on the setting of the Input Polarity switches) switch contacts
is used to operate the GPI inputs.
The control contacts are connected between pins 1 and 2 of the GPI
connector.
Power for the external switch contacts can either be supplied by the ZX-
GPI or an external source, depending on the setting of the Internal -
External power select switch - see Section 5-4.
Please note:
Pin 1 of the GPI is connected to the common side of the internal -
external switch supply and that all Pin 1s are joined together.