
CMi6110 User’s Manual English
CMi6110 User’s Manual English
Contents
1DOCUMENT NOTES .....................................................................................................3
1.1 COPYRIGHT AND TRADEMARK ......................................................................................... 3
1.2 CONTACTS..................................................................................................................... 3
2IMPORTANT USAGE AND SAFETY INFORMATION ...................................................4
3USING THIS MANUAL ..................................................................................................5
3.1 PURPOSE AND AUDIENCE ............................................................................................... 5
3.2 ONLINE RESOURCES ...................................................................................................... 5
3.3 SYMBOLS....................................................................................................................... 5
4INTRODUCTION............................................................................................................6
4.1 PURPOSE....................................................................................................................... 6
4.2 APPLICATION DESCRIPTION............................................................................................. 6
4.3 PRODUCT FEATURES ...................................................................................................... 6
4.4 COMPATIBILITY............................................................................................................... 6
5GETTING STARTED......................................................................................................7
5.1 PURPOSE....................................................................................................................... 7
5.2 PRODUCT SPECIFICATION CMI6110................................................................................ 7
5.3 MOUNT AND START-UP THE DEVICE................................................................................. 7
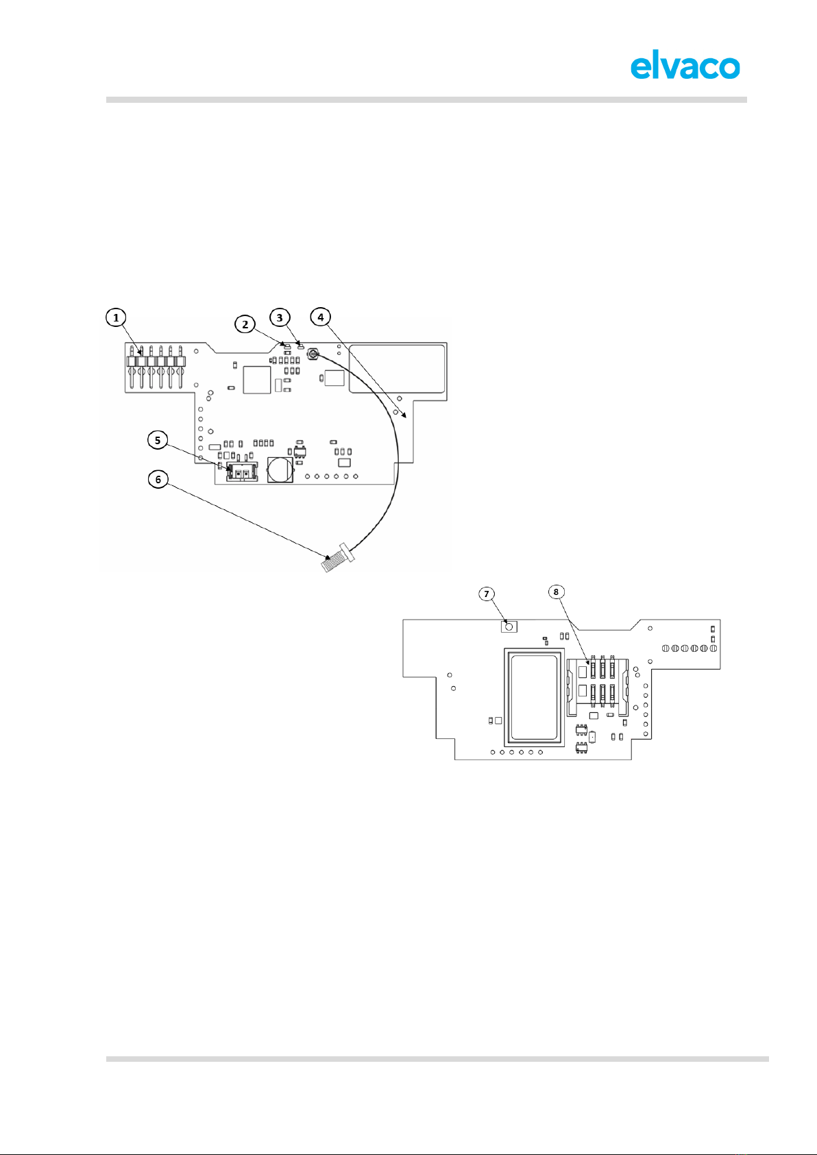
5.3.1 Mounting and connection ............................................................................................ 7
5.3.2 Start-up and LED indications....................................................................................... 7
5.3.3 Switch off/reboot module............................................................................................. 8
6INTEGRATION GUIDE ..................................................................................................9
6.1 PURPOSE....................................................................................................................... 9
6.2 INTRODUCTION............................................................................................................... 9
6.3 STATUS AND CONFIGURATION PARAMETERS.................................................................... 9
7ADMINISTRATION REFERENCE................................................................................ 14
7.1 PURPOSE..................................................................................................................... 14
7.2 SECURITY AND ACCESS CONTROL ................................................................................. 14
7.3 CONFIGURATION OPTIONS ............................................................................................ 14
7.4 METER DATA TRANSMISSIONS....................................................................................... 15
7.4.1 M-Bus-encoded telegram .......................................................................................... 16
7.4.2 JSON-encoded telegram........................................................................................... 19
8TECHNICAL SPECIFICATIONS .................................................................................. 20
9TYPE APPROVALS..................................................................................................... 22
10 DOCUMENT HISTORY................................................................................................23
10.1 VERSIONS.................................................................................................................... 23
11 REFERENCES.............................................................................................................24
11.1 TERMS AND ABBREVIATIONS ......................................................................................... 24
11.2 NUMBER REPRESENTATION .......................................................................................... 24