Vicon V3400APT-1 Manuel de programmation

”
VICON
7c
I
MANUAL X435-493
INSTRUCTIONS FOR
I
I
I
INSTALLATION AND OPERATION
MODEL V3400APT-1 LIGHT-DUTY WEATHERPROOF
PAN-AND-TILT DRIVE
1. INTRODUCTION
The information in this manual covers the installation,
operation, and maintenance of Model V3400APT- 1 and
V3400APT-PP-1 Pan-and-Tilt Drives. Throughout this
manual, the term
V3400APT-1
refers to both models
unless otherwise stated.
This unit should be installed only by a qualified service
technician using approved materials and wiring prac-
tices in conformance with the national, state, and local
electrical codes. Read these instructions through com-
pletely before beginning installation.
The V3400APT-1 is a light-duty weatherproof pan-and-
tilt drive with
autopan.
The unit is designed to handle
loads up to 10 pounds (4.5 kg) when mounted in either
an upright or inverted position. Operational stability
with minimum coast is provided by drive motors with
instant start-stop characteristics. Drive trains are con-
structed with output gears that do not require field
lubrication. A low noise level is maintained by
slow-
speed, high-torque motors. The pan-and-tilt motors are
impedance protected. A molded gasket protects the unit
from moisture.
The V3400APT-PP-1 is equipped with factory-installed
position-feedback potentiometers for preset-position
operation. When used with an appropriate preset control,
this allows position feedback operation of the unit.
Designed for use with the
V16OOWM
Wall Mount, the
V3400APT-1 accommodates most 2/3-inch and smaller
camera/lens combinations. The unit may be mounted
directly to a flat surface when used with a
V3400SB
Square Base. The unit requires 24 VAC input voltage.
The V3400APT- 1 may be energized using an appropri-
ate control unit with or without an appropriate relay box.
Model
V3400APT-1
and
V3400APT-PP-1
are listed
under UL standard 1409.
2. INSTALLATION
2.1 Unpacking and Inspection
All Vicon equipment is tested and inspected before leaving
the factory. It is the carrier’s responsibility to deliver the
equipment in the same condition as it left the factory.
2.1.1 INSPECTION FOR VISIBLE DAMAGE
Immediately inspect the cartons upon delivery. On all
copies of the carrier’s freight bill, make a note of any
visible damage.
Make sure the carrier’s agent (the person making the
delivery) signs the note on all copies of the bill. If the agent
does not have claim forms, contact the carrier’s office.
Product specifications subject to change without notice.
PI
@L
Vicon part number 8006-8435-06-00
VICON INDUSTRIES INC. 89 ARKAY DRIVE, HAUPPAUGE, N.Y. 11788 l TEL:
516-952-CCTV
(2288) l FAX: 516-951 -CCTV (2288)
TOLL FREE: I-800-645-91 16 . UK:
44/(O)
1489/566300
. INFOFAX: I-800-287-1207 l WORLD WIDE WEB:
www.vicon-ccfv.com

IMPORTANT SAFEGUARDS
GRAPHIC SYMBOL EXPLANATION
The lightning flash with arrowhead symbol, within an equilateral
triangle, is intended to alert the user to the presence of uninsulated
“dangerous voltage” within the product’s enclosure that may be of
sufficient magnitude to constitute a risk of electric shock.
Theexclamation pointwithin an equilateral triangle is intended
toalert
the user to the presence of important operating and maintenance
(servicing) instructions in the literature accompanying the unit.
1. Read Instructions
-All the safety and operating instructions should
be read before the video product is operated.
2. Retain Instructions
-All the safety and operating instructions should
be retained for future reference.
3. Heed Warnings
-
All warnings on the video product and in the
operating instructions should be adhered to.
4. Follow Instructions
-
All operating and use instructions should be
followed.
5. Cleaning
-
Step
a
applies to equipment that can be disconnected
from the
CCTVsystem
without seriously jeopardizin security. Step b
applies to equipment that must operate continuous y such as video
ci
switching equipment at military installations.
a. Disconnect this video product from its power source before
cleaning. Do not use caustic, abrasive, or aerosol cleaners. Use
a damp cloth for cleaning.
b. Use a damp cloth to clean the equipment. Do not allow
moisture or liquids to enter any vents. Do not use caustic,
abrasive, or aerosol cleaners.
6. Attachments
-
Do not use attachments not recommended by Vicon
as they may cause hazards.
7. Water and Moisture
-
Do not use this video product in any location
where it may be exposed to water or moisture. This does
notapply
to
outdoor camera housings, outdoor pan-and-tilt drives, and other
equipment designed for drrect exposure to outdoor environments.
8.Accessories-Donotplacethisvideoproductonanyunstablesurface
or table. The video product may fall, causing serious injury to a person
and serious damage to the video product. Use onl
accessory recommended by Vicon, or sold with ttl
with a mounting
e video product.
Any mounting of the video product should follow Vicon’s instructions,
and a mounting accessory recommended by Vicon should be used.
9. Ventilation
-
Slots and openings in the cabinet are provided for
ventilation and to ensure reliable operation of the video product and
to protect it from overheating, and these openin
or covered. The openings should never be b
ocked
by
B
s must not be blocked
video
2
roduct on a ru
lacing the
shoul
Fl
or other similar surface. This VI eo product
kr
never be place near or over a radiator or heat register. This
video product should not be placed in a built-in installation such as a
bookcase or rack unless proper ventilation is provided or Vicon’s
instructions have been adhered to.
IO.
Power Sources
-This video product should be operated only from
the
typeof
power source indicated on the marking label. If you are not
sureofthetypeof powersupplied to your
installatron
site,consultyour
Vicon dealer or local power company. For video products intended to
operate from battery power, or other sources, refer to the operating
instructions.
11.
Grounding-This applies
tovideo
productsequi
grounding-type plug, a plug having a third (groun ci! ped with
a3-wire
only fits into a groundin mg) pin. This plug
you areunableto insertt
It-type power outlet. This is a safety feature. If
eplugintotheoutlet, contactyourelectrician
to replace your obsolete outlet. Do not defeat the safety purpose of the
grounding-type plug.
12. Power-Cord Protection
-
Power supply cords should be routed so
that they are not likely to be walked on or pinched by items placed
upon or against them,
payin
convenience receptacles, an
B
particular attention to cords at plugs,
product. the pomtwhere theyexitfrom the video
13.OutdoorCableGrounding-
lfan outsidecable system isconnected
to the video product, be sure the cable system is grounded so as to
provide some protection against voltage surges and built-up static
.
A
A
CAUTION: TO REDUCE THE RISK OF ELECTRICAL SHOCK,
DO NOT REMOVE COVER (OR BACK). NO
USER-
SERVICEABLE PARTS INSIDE. REFER SERVICING
TO QUALIFIED SERVICE PERSONNEL.
charges. Section 810 of the National Electrical Code,
ANSI/NFPA
70-l
984, provides information with respect to proper grounding of the
lead-in
wire
to an antenna discharge unit, size of grounding conduc-
tors, location of antenna-discharge unit, connection to grounding
electrodes, and requirements for the grounding electrode.
14. Lightnin
not used for
B
-
For added protection for this video product when it is
ong periods of time, disconnect it from its power source
and from the cable system. This prevents damage to the video product
due to lightning and power-line surges.
15.
Power Lines
-
An outside cable system should not be located in
the vicinity of overhead
P
ower lines or other electric light or power
circuits, or where it can all into such power lines or circuits. When
installing an outside cable system, extreme care should be taken to
kee from touching such power lines or circuits as contact with them
mrg t be fatal.
?l
16. Overloadin
P:
Do not overload wall outlets and extension cords
as this can resu t In a risk of fire or electric shock.
17. Object and Liquid Entry
-
Never push objects of any kind into this
video product through openings as they may touch dangerous volta e
points or short out Parts that could result in a fire or electric shot1
.
Never spill liquid o any kind on the video product.
18. Servicing
-
Do not attempt to service this video product yourself
as opening or removing covers may expose ou to dangerous voltage
or other hazards, Refer all servicing to qualr red service personnel.
4
19. Damage Requiring Service
-
Disconnect this video product from
its power source and refer servicing to qualified service personnel
under the following conditions. Note that step c does not apply to
outdoorcamera housings,
outdoorpan-and-tiltdrivesandotherequip-
ment specifically designed for direct exposure to outdoor
envrron-
men&.
a. When the power-supply cord or plug is damaged.
b. If Ii 3
uid has been spilled, or objects have fallen into the video
pro uct.
c. If the video product has been exposed to rain or water.
d. If the video product does not operate normally b
Y
following the
operatin %instructions. Adjust only those
contra
s that are
cov-
ered by t e operating instructions, as an impro
.P
er adjustment
of other controls may result in damage and WI I often require
extensive work by a qualified technician to restore the
video
product to its normal operation.
e. If the video product has been dropped or the cabinet has been
damaged.
f. When the video product exhibits a distinct change in perform-
ance -this indicates a need for service.
20. Replacement Parts-When
replacement parts are required, be sure
the service technician has used replacement pans specrfied b Vicon
or that have the same characteristics as the original part. Unaut
1(
orized
substitutions may result in fire, electric shock, or other hazards.
21. Safety Check
-
Upon completion of any service or repairs to this
video product, ask the service technician to perform safety checks to
determine that the video product is in proper operating condition.
2
X435-398

2.1.2 INSPECTION FOR CONCEALED
DAMAGE
As soon as possible after delivery, unpack the unit, and
inspect it for concealed damage. Do not discard the carton
or packing materials. If the unit is damaged, contact the
carrier immediately and request forms for filing a
dam-
age claim. Make arrangements for a representative of
the carrier to inspect the damaged equipment.
If the equipment must be returned for repairi, follow the
Shipping Instructions at the end of this manual.
2.2 Mounting the Unit
Bench check the pan-and-tilt to assure that the unit
operates correctly before mounting.
NOTE:
Use stainless steel hardware when mount-
ing the unit outdoors.
CAUTION: Do not mount a camera with an autoiris
A
lens on an autopan unit. Such use causes excessive
wear on the iris mechanism, as it constantly com-
pensates for difSerent light levels.
The V3400APT- 1 is capable of operating with camera/
lens and housing combinations weighing up to 10 pounds
(4.5 kg). To perform properly, the unit must be securely
fastened to a suitable mounting surface and the cam-
era/housing must be properly mounted and balanced on
the unit. Normal mounting position for the unit is with
its axis vertical, either upright or inverted.
The V3400APT-1 is designed to be mounted on a
V1600WM wall mount. Installation of the pan-and-tilt
to the wall mount requires a stainless steel l/4-20 screw
(supplied with the mount). Note that the ribs on the
underside of the V3400APT-1 base engage slots in the
V1600WM. This allows positioning of the V3400APT-
1 in any of four directions with respect to the wall mount.
2.3 Inverted Mounting
When mounted in an inverted position, the up-down and
left-right directions are reversed for manual operation.
This must be corrected when wiring the cable between
the control unit and the pan-and-tilt. Reverse the leads
going to pins 2 and 3, and also 5 and 6, at one end of the
cable. When wiring the preset version, also reverse the
leads going to pins 10 and 12. Refer to Figure 1.
Secure the V3400APT-1 base to the
V16OOWM
from
the underside of the wall mount using the l/4-20 screw
and tighten.
The unit may be mounted directly to a surface that is
capable of supporting the combined weight of the unit
and camera/housing when used with the V34OOSB Square
Mounting Base. The V34OOAPT-1 weighs 5.6 lb (2.5 kg).
Refer to the appropriate Product Specification for the
weights of any other products used.
CAUTION:
Do not attach this unit to drywall
A
surfaces.
When mounting directly to a horizontal surface, use four
(4) No. 10 fasteners. When mounting to wood, the
fasteners must penetrate a minimum of l-112 inches (3.8 cm)
into the surface.
NOTE:
Do not install fasteners into the end grain
of wood.
If mounting to a steel structure, screws should be long
enough to accommodate lockwashers and nuts. In con-
crete, use lead anchors or expansion bolts with at least
100 pounds (45.4 kg) pullout strength each, installed
according to the manufacturer’s instructions.
WARNING:
A
To prevent the possibility of fire or
electrical shock, this pan-and-tilt must not be
mounted in an inverted position in any location
where rain or moisture are present.
CAUTION:
Mounting the pan-and-tilt outdoors in
A
the inverted position voids the product warranty.
X435-398

1. TILT COMMON
3. TILT DOWN
8.
AUTOPAN
1808-5052-01
CONNECTOR SHOWN
FROM WIRING SIDE
Figure la
V3400APT-1 Cable Assembly
1.
TILT COMMON
2.
TILT UP
3.
TILT DOWN
4.
PAN COMMON
5.
PAN RIGHT
6.
PAN LEFT
7.
GROUND
8.
AUTOPAN
9.
TILT PRESET FEEDBACK*
10.
P/T PRESET SUPPLY*
11.
PAN PRESET FEEDBACK*
12.
Pil PRESET GND*
1806-5039-01
13. NOT USED
14. NOT USED
CONNECTOR SHOWN
FROM WIRING SIDE
“PRESET CONNECTIONS
Figure lb
V3400APT-PP-1 Cable Assembly
2.4 Mounting Plate
To install a camera or housing to the camera mounting
2.
Install the camera or housing on the plate using the
plate, refer to Figure 3 and proceed as follows: appropriate holes and hardware.
1. Loosen the two screws in the clamps (Figure 3,
Legend 5) securing the camera mounting plate to
the unit. Tilt the plate forward and lift it off the unit.
3.
Reinstall the mounting plate by sliding the plate onto
unit. Secure the plate to the unit by tightening the two
screws in the clamps at the rear of the platform.
2.5 Wiring the Unit
Fabricate the interconnecting cable in accordance with
Figure 1. For proper operation, the distance between the
pan-and-tilt and its control unit should not exceed the
distance given in Table 1 for the particular wire size being
used. If a relay box is used for additional distance, the total
distance for any given wire size is equal to the distance
from the
V113APT
or
V113APT-B-1
control to the relay
box
(d2)
plus the distance from the relay box to the
V34OOAPT-1,
which equals dl, the distance from the
control to the V34OOAPT-1 if
arelay
box is not used. Refer
to Figure 2. Refer to Figure 4 for a Wiring Diagram.
Refer to Table 1 for dl and dz shown in Figure 2.
CONTROL PAN-AND-TILT
CONTROL RELAY BOX PAN-AND-TILT
Figure 2
Operating Distances With
and Without a Relay Box
The 8-conductor cable coming out of the unit is specially
designed for high flexibility. After leaving enough cable
for a full rotation of the pan-and-tilt, the cable should be
terminated to a fixed cable.
The cable should be Class 1 wiring in accordance with
Article 725 of the National Electrical Code.
TABLE 1
Maximum Operating Distances
Control
Model
Vi 13APT
VI
l3:bT-B-l
X435-398

1
Right Pan-Limit Stop
4
Tilt-Limit Stop Screw
7
Screws
2
Limit-Switch Actuator
5
Camera Mounting Plate Screws
8
Down Limit Stop
3
Left Pan-Limit Stop
6
Camera Mounting Plate
9
Up Limit Stop
Figure 3
Limit Stop Adjustment and Camera Mounting Plate
2.6 Adjusting the Limit Stops
After the cable is assembled and the unit connected to
an appropriate control, plug the control unit into a power
source of appropriate voltage. Be sure the AUTOPAN
switch is in the OFF (manual) position. Proceed as
follows:
1.
Loosen the screws on the pan limit stops (Figure 3,
Legends 1 and 3).
2.
Use the joystick to rotate the pan head to the right,
until the desired right pan limit is reached.
3.
Locate the right pan-limit stop (Legend 1) and move
it until it contacts the limit-switch actuator (Legend
2).
Move the stop a slight distance further to deflect
the actuator until a click is heard, indicating the open-
ing of the limit switch. Tighten the screw.
4.
Rotate the pan head to the desired left limit position.
Adjust the left pan-limit stop (Legend 3) in the same
manner as the right pan-limit stop.
5.
Pan to both stop positions and recheck for exact
trim.
6.
Look at the front of the unit and remove the two (2)
screws (Legend 7) from the left end cap. Remove
the end cap.
7.
Loosen the screw (Legend 4) and move the stop to
the desired position while rotating the tilt drive to
the desired up limit. Tighten the screw.
8.
Remove the two screws securing the right end cap
(Legend 8). Loosen the screw and move the stop to
the desired position while rotating the tilt drive to
the desired down limit. Tighten the screw.
9.
Reinstall the end caps.
X435-398
5

3. OPERATION
When wired to the appropriate control unit, it is possible
to control movement along two axes. “Pan” is the hori-
zontal movement of the camera platform in either a left
or right direction. “Tilt” is the vertical movement of the
camera platform in either an up or down direction.
1.
Energize the control unit by plugging the line cord
into a power source of the appropriate voltage.
2.
Use the joystick for manual pan-and-tilt operation or
press the autopan switch for automatic pan operation.
CAUTION:
Use of the V34OOAPT-PP-1 (preset
A
version) in the autopan mode voids the warranty
4. MAINTENANCE
This pan-and-tilt drive requires no lubrication or main-
tenance
for the life of the unit. If the unit fails to function,
check the fuse on the control unit. Replacement fuse
values are given in the instruction manual supplied with
the control unit.
Repairs should only be attempted by qualified personnel
in an adequately equipped facility. For troubleshooting,
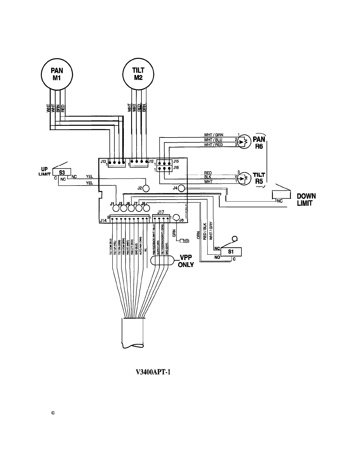
refer to Wiring Diagram, Figure 4.
Shipping Instructions
Use the following procedure when returning a unit
to the factory:
1.
Call or write Vicon for a Return Authorization
(R.A.) at one of the locations listed below. Record
the name of the Vicon employee who issued the
R.A.
VICON INDUSTRIES INC.
89 Arkay Drive
Hauppauge, New York 11788
516-952-CCTV (2288) or toll free l-800-645-9116
Fax: 5 16-95 1 -CCTV (2288)
2.
Attach a sheet of paper to the unit with the fol-
lowing information:
a.
Name and address of the company return-
ing the unit
b.
Name of the Vicon employee who issued
the R.A.
C.
R.A. number
d.
Brief description of the installation
e. Complete description of the problem and
circumstances under which it occurs
For service or returns from countries in Europe,
contact
f.
Unit’s original date of purchase, if still under
warranty
VICON INDUSTRIES (U.K.) LTD
Brunel Way
Fareham, PO15 5TX
United Kingdom
44/(O)
1489/566300
Fax:
44/(O)
1489/566322
3.
Pack the unit carefully. Use the original shipping
carton or its equivalent for maximum protection.
4.
Mark the R.A. number on the outside of the
carton on the shipping label.
6
X435-398

/
VPP ONLY
rsl
AUTO PAN
I’
GRN
1
s2
1
INC
C
GRN
Figure 4
V3400APT-1 Wiring Diagram
Copyright
0
1998 Vicon Industries Inc. All rights reserved.
X435-398
Vicon and its logo are registered trademarks of Vicon Industries Inc.
7
Table des matières
Autres manuels Vicon Entraînement CC
Manuels Entraînement CC populaires d'autres marques

Vincent Associates
Vincent Associates UNIBLITZ ED12DSS Manuel utilisateur

EKSMA OPTICS
EKSMA OPTICS DQ-100-4 Manuel de la liste des pièces

Chamberlain Garog
Chamberlain Garog D Series Manuel utilisateur

Parker
Parker PDS Series Manuel utilisateur

Festo
Festo DGC G Series Guide de configuration

Binks
Binks QS-5012-1-CE Manuel utilisateur











