
2 Description of the device
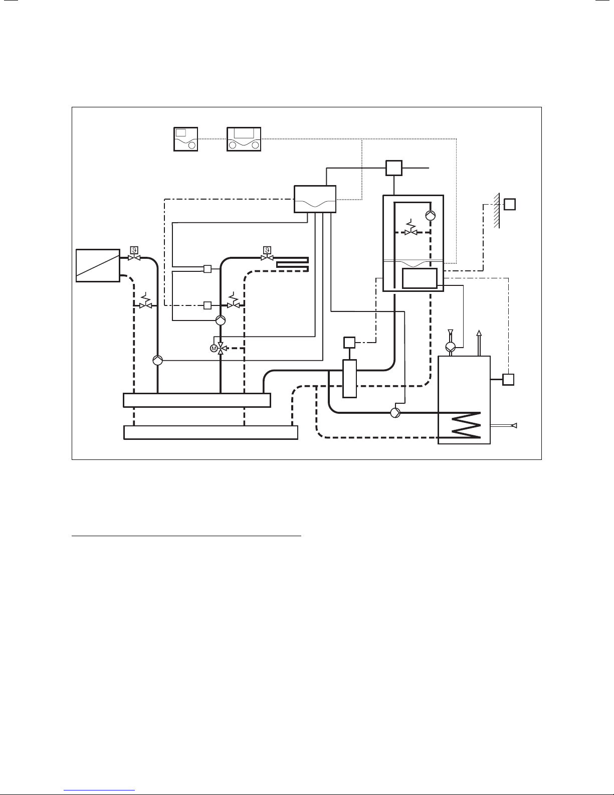
The mixer module VR 61 is used for the system extension
of the VRC 430 or VRC 430f regulators.
Different configurations of heating system can be
realised using the VR 61 mixer module.
The four basic configurations correspond to the four
hydraulic drawings, described in greater detail in Section
4 Incorporation of the VR 61 in the heating system.
2.1 Identification plate
The identification plate of the mixer module VR 61 is on
the inside of the housing cover.
2.2 CE-mark/conformity
The CE label documents that the mixer module VR 61, in
connection with Vaillant heating equipment, fulfils the
basic requirements of the following guidelines:
- Electromagnetic compatibility directive
(Guideline 89/336/EEC of the council)
2.3 Intended use
The mixer module VR 61 is a state-of-the-art appliance
which has been constructed in
accordance with recognised safety regulations .
Nevertheless, there is still a risk of death or serious
injury to the user or others or of damage to the device
and other property in the event of improper use or use
for which it is not intended.
The mixer module VR 61 is a system component which,
in combination with the VRC 430 or VRC 430f,provides
the control two heating circuits, a storage
tankcharging circuit or a circulation pump.
Any other use or extended use is considered to be use
other than intended. The manufacturer or supplier is not
liable for any resulting damage. The owner alone bears
any risk.
Intended use also includes observing the operating and
installation instructions and all other documents having
validity.
3 Safety instructions and
regulations
The mixer module VR 61 must be installed by a
qualified engineer , who is responsible for adhering to
the existing standards and regulations .
We accept no liability for any damage caused by failure
to observe these instructions.
3.1 Safety instructions
eDanger!
Connections carrying voltage!
When working in the open mixer module VR 61
and in the control cabinet of the heating
equipment there is a danger to life by electric
shock.
Before working on the mixer module VR 61 and
in the control cabinet of the heating equipment
turn off the power supply and secure against
re-engagement.
The LED (green) on the PCB of the mixer
module VR 61 must not light up.
3.2 Regulations
Standard wires must be used for wiring.
230 V lines must be sleeved lines (e.g. NYM 3x1,5).
Flexible lines must not be used for 230 V lines .
Minimum cross-section of the wires:
– Connection lead 230 V
(pump or mixer connection cable) 1,5 mm2
- Low-voltage leads
(sensor or Bus leads) 0,75 mm2
Do not exceed the following maximum wire lengths:
- Sensor connection 50 m
- Bus lead 300 m
If sensor and BUS lines run parallel with 230 V cables
for more than 10 m, they must be laid separately.
All connection lines must be fixed with the table
terminals provided in the cabinet.
Do not use free terminals of the appliances as support
terminals for other wiring.
The mixer module VR 61 must be installed in dry rooms.
All wiring must be in accordance with Building
Regulations Part P and BS 7671 (IEE Wiring Regulations),
and must be carried out by a suitably qualified person
2 Description of the device
3 Safety instructions and regulations
Operating and installation manual for VR 61 mixer module4