Vigtige informationer
1. For at få det fulde udbytte af køleren, bør De læse denne brugsvejledning igennem.
2. Det er brugers ansvar at anvende køleren i henhold til instruktionerne.
3. Kontakt omgående forhandleren, såfremt der opstår fejl ved køleren.
4. Køleren bør anbringes i et tørt og tilstrækkeligt ventileret rum.
5. Køleren bør ikke placeres i nærheden af varmekilder eller direkte sollys.
6. Bemærk at alle elektriske apparater kan medføre farer.
7. Opbevar ikke eksplosionsfarlige stoffer, f.eks. gas, benzin, æter og lignende.
8. Der er ikke brugt asbest eller CFC i konstruktionen.
9. Olien i kompressoren indeholder ikke PCB.
Udpakning og opstilling
Mini-køleren leveres emballeret, undersøg dette for skader inden udpakning.
Hvis emballagen er skadet, anmeld dette til transportøren.
For korrekt funktion er det vigtigt at køleren står lige efter opstilling, dette har fødder der kan
justeres i højde.
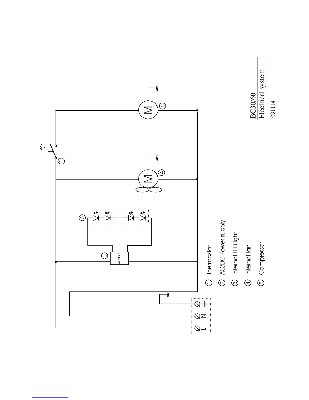
El-tilslutning
Køleren er beregnet for tilslutning til 220-240 V/50 Hz. Tilslutningen skal ske ved en stikkontakt,
der bør være let tilgængelig.
Dette kølemøbel skal ekstrabeskyttes ifølge stærkstrømsreglementet. Dette gælder også, selvom der
er tale om udskiftning af et eksisterende kølemøbel, der ikke har været ekstrabeskyttet. I bygninger
opført før 1. april 1975 er ekstrabeskyttelsen i orden, hvis der er installeret HFI-afbryder, som
beskytter den stikkontakt køleren skal tilsluttes.
I begge disse tilfælde skal der, hvis stikkontakten er for trebenet stikprop, benyttes en trebenet
stikprop, og lederen med grøn/gul isolation skal tilsluttes jordklemmen (mærket ).
Hvis stikkontakten kun er for tobenet stikprop, benyttes en tobenet stikprop. Hvis brugeren selv
monterer denne, skal lederen med grøn/gul isolation klippes af så tæt som muligt på det sted, hvor
lederen går ind i stikproppen.
I alle andre tilfælde bør De lade en autoriseret el-installatør undersøge, hvordan De nemmest får
ekstrabeskyttet køleren. Hvis De ikke har ekstrabeskyttelse i bygningen i forvejen, anbefaler
Elektricitetsrådet, at De lader el-installatøren opsætte en PFI- eller HPFI afbryder.
DK