Issue 12 Original version March 2019
- 6 -
[3]Operating instructions
Operational safety
READ BEFORE USING THE MACHINE
•When using electrical tools, basic safety precautions should always be followed to reduce the risk of electric shock, fire,
and personal injury.
•Do NOT use in wet or damp conditions. Failure to do so may result in personal injury.
•Do NOT use in the presence of flammable liquids or gasses. Failure to do so may result in personal injury.
•BEFORE activating the machine, inspect all electrical supply cables (including extension leads), and replace if damaged.
•Only use extension cables approved for site conditions.
•BEFORE activating the machine, ALWAYS check the correct function of all operational systems, switches, magnet etc.
•BEFORE operating, the machine MUST be securely restrained failure to do so may result in personal injury.
•ALWAYS wear approved eye and ear protectors when operating the machine.
•Disconnect from power source when changing cutters or working on the machine.
•Cutters and swarf are sharp, ALWAYS ensure that hands are adequately protected when changing cutters, or removing
swarf.
•Before operating the machine, ALWAYS ensure cutter-retaining screws are secured tightly.
•Regularly clear the work area and machine of swarf and dirt, paying particular attention to the underside of the magnet
base.
•ALWAYS remove tie, ring, watches and any loose adornments that might entangle with the rotating machinery before
operating.
•ALWAYS ensure that long hair is securely enclosed by an approved restraint before operating the machine.
•Should the cutter become ‘fast’ in the work piece, stop the motor immediately to prevent personal injury. Disconnect from
power source and turn arbor to and fro. DO NOT ATTEMPT TO FREE THE CUTTER BY SWITCHING THE MOTOR
ON AND OFF.
•If the machine is accidentally dropped, ALWAYS thoroughly examine the machine for signs of damage and check that it
functions correctly BEFORE resuming drilling.
•Regularly inspect the machine and check that nuts and screws are tight.
•ALWAYS ensure when using the machine in an inverted position that only the minimum amount of coolant is used and that
care is taken to ensure that coolant does not enter the motor unit.
•Cutting tools may shatter, ALWAYS position the guard over the cutter before activating the machine. Failure to do so may
result in personal injury.
•On completion of the cut, a slug will be ejected. DO NOT operate the machine if the ejected slug may cause injury.
•When not in use ALLWAYS store the machine in a safe and secure location when not in use.
•ALLWAYS ensure that approved ROTABROACH™ agents conduct repairs.
OPERATING INSTRUCTIONS
•Keep the inside of the cutter clear of swarf. It restricts the operating depth of the cutter.
•Ensure that the coolant bottle contains sufficient cutting oil to complete the required operating duration. Refill as required.
•Occasionally depress the pilot to ensure cutting fluid is being correctly metered.
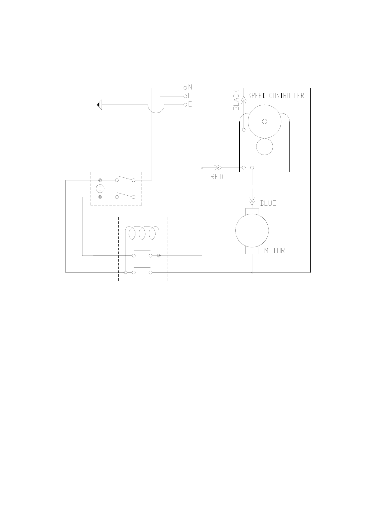
•To start the machine, first switch on the magnet by turning the rotary switch to position <I>. Then start the motor by
depressing the GREEN start button.
•ALWAYS switch off the motor by depressing the RED stop button. DO NOT switch off the motor by turning the magnet
switch off.
•Apply light pressure when commencing to cut a hole until the cutter is introduced into the work surface. Pressure can then
be increased sufficiently to load the motor. Excessive pressure is undesirable, it does not increase the speed of penetration
and will cause the safety overload protection device to stop the motor, (the motor can be restarted by operating the motor
start button), and may cause excessive heat which could result in inconsistent slug ejection
•Always ensure that the slug has been ejected from the previous hole before commencing to cut the next.
•If the slug sticks in the cutter, move the machine to a flat surface, switch on the magnet and gently bring the cutter down to
make contact with the surface. This will usually straighten a cocked slug and allow it to eject normally.
•Apply a small amount of light oil lubricant regularly to slide and arbor support bearing.
•Insecure anchorage, a loosely fitting slide or a worn bearing in the arbor support usually causes cutter breakage.
SPEED SELECTION
•The machine is equipped with a step-less variation of speed range.
•The step-less variation is adjusted by rotating the disk (which is graduated into six numerically designated segments) and
is located on top of the motor.
•Before cutting holes the work piece material specification must be determined to facilitate the correct cutting speed
selection (See section Cutting speeds). Site conditions, e.g. diameter and condition of cutter, material condition, material
thickness, etc must also be taken into account when determining the suitable cutting speed. The speed and feed rate must
continuously be monitored and adjusted to ensure that optimum cutting conditions prevail.
EXTENSION CABLE SELECTION
The machines are factory fitted with a 3 metre length of cable having three, 1.5mm² conductors, LIVE, NEUTRAL and EARTH.
If it becomes necessary to fit an extension cable from the power source, care must be taken in using a cable of adequate capacity.
Failure to do so will result in a loss of power from the motor.
Assuming a normal AC supply of the correct voltage, it is recommended that the following extension lengths shall not be
exceeded:
For 110v supply: 3.5metres of 3 core x 1.5mm²
For 230v supply: 26 meters of 3 core x 1.5mm²