PLUMBER’S INSTALLATION INSTRUCTIONS
II
CAUTION: Power to brewer must be OFF before proceeding with plumbing installation.
II
1)
Attach flow/strainer assembly to back of brewer. Strainer inlet will point down.
2)
Flush water line before installing brewer. Brewer should be connected to COLD WATER LINE for best operation. .
3)
Water pressure should be at least 20 Ibs. For less than a 25 ft run, use
114”
copper tubing and connect to
l/2”
or
larger water line. For longer runs, use
3/8”
copper tubing & connect to
l/2”
or larger water line and provide an
adapter fitting for connection to the brewer.
4)
If installed with saddle valve, the valve should have a minimum of
l/8”
port hole for up to 25
ft
run, and
5/16”
port
hole for over 25
fi
runs.
5)
Connect incoming water line to the PDS valve refer to PDS supplement sheet P/N 110515 on the back of the brewer.
Manufacturer recommends connecting to copper tubing
INSTALLATION INSTRUCTIONS
WARNING:
-
Read and follow installation instructions before plugging or wiring in machine to electrical circuit.
Warranty will be void if machine is connected to any voltage other than that specified on the name plate.
FILL BREWER TANK WITH WATER BEFORE CONNECTING TO POWER SUPPLY !
This unit is designed for brewing both TEA and COFFEE. The initial operating instructions must be followed in
order, and completely, to have a properly adjusted brewer that will perform both functions.
1)
Remove the front access panel from the brewer.
2)
Place tea dispenser in position below brew basket. Raise the top evaporation cover and pour three decanters of
water through the top pour-in screen. Water should come through the brew basket as the third decanter of water
drains out of the pour in basin. If the brewer does not have a pour in opening remove top cover and pour water
directly into receiving pan. Empty tea dispenser.
3)
Connect the brewer to a proper voltage circuit as noted on the serial tag.
TEA CALIBRATION
4)
Turn the power switch on brewer faceplate to the ON position. Turn selector switch to the Iced Tea position.
5)
Start the brew cycle by pressing the brew start switch. The tea dispenser should fill with one brew cycle. If
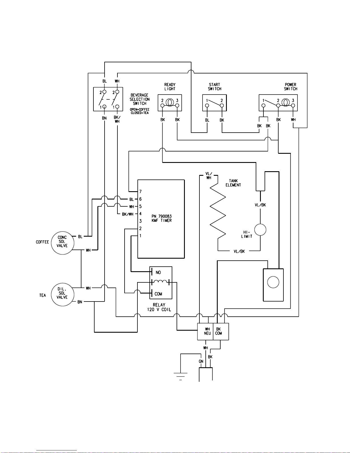
adjustment is required due to over or under filling locate the timer control in the component panel at the rear of
brewer. The timer has two adjustment knobs, one marked TEA and the other marked COFFEE. Using the tea
knob, adjust the timer to deliver the desired amount of water. Turn timer dial clockwise to increase volume of
water, and counter clockwise to decrease the volume.
6)
The brewer should deliver approximately 75ounces of hot water concentrate through the sprayhead with the
balance of the 3 gallons passing as cold water through the dilution tube. Turning the needle valve on the lower
solenoid valve counterclockwise increase strength while clockwise rotation will decrease strength.
7)
Drain and remove the tea dispenser.
COFFEE CALIBRATION
8)
Place a coffee dispenser in position below brew basket.
9)
Turn selector switch to the Coffee or Hot Tea position.
10)
Start the brew cycle by pressing the brew start switch. The coffee dispenser should fill with one brew cycle. If
adjustment is required due to over or under filling locate the timer control in the component area of the brewer.
This time use the adjustment knob marked COFFEE to adjust the timer to deliver the desired amount of water.
Turn timer dial clockwise to increase volume of water, and counter clockwise to decrease the volume. Empty the
coffee dispenser.
11)
Note: 240 V brewers are shipped with the thermostat turned OFF. Rotate thermostat knob to full on position and
then back about
I!“.
120 V Brewers are shipped with thermostat turned on.
12)
After adjustments are complete, disconnect the power supply and then replace any panels or covers previously
removed. Reconnect the power supply.
13)
Allow 10 to 15 minutes for water in tank to heat to brewing temperature. (Additional water may drip from brew
basket on initial expansion of water in the tank). This will not occur thereafter.
Continued on next page