
#HeroCamper™ – Lammefjordsvej 5 –6715 Esbjerg N –Denmark
www.herocamper.com
VAT No DK -40193189
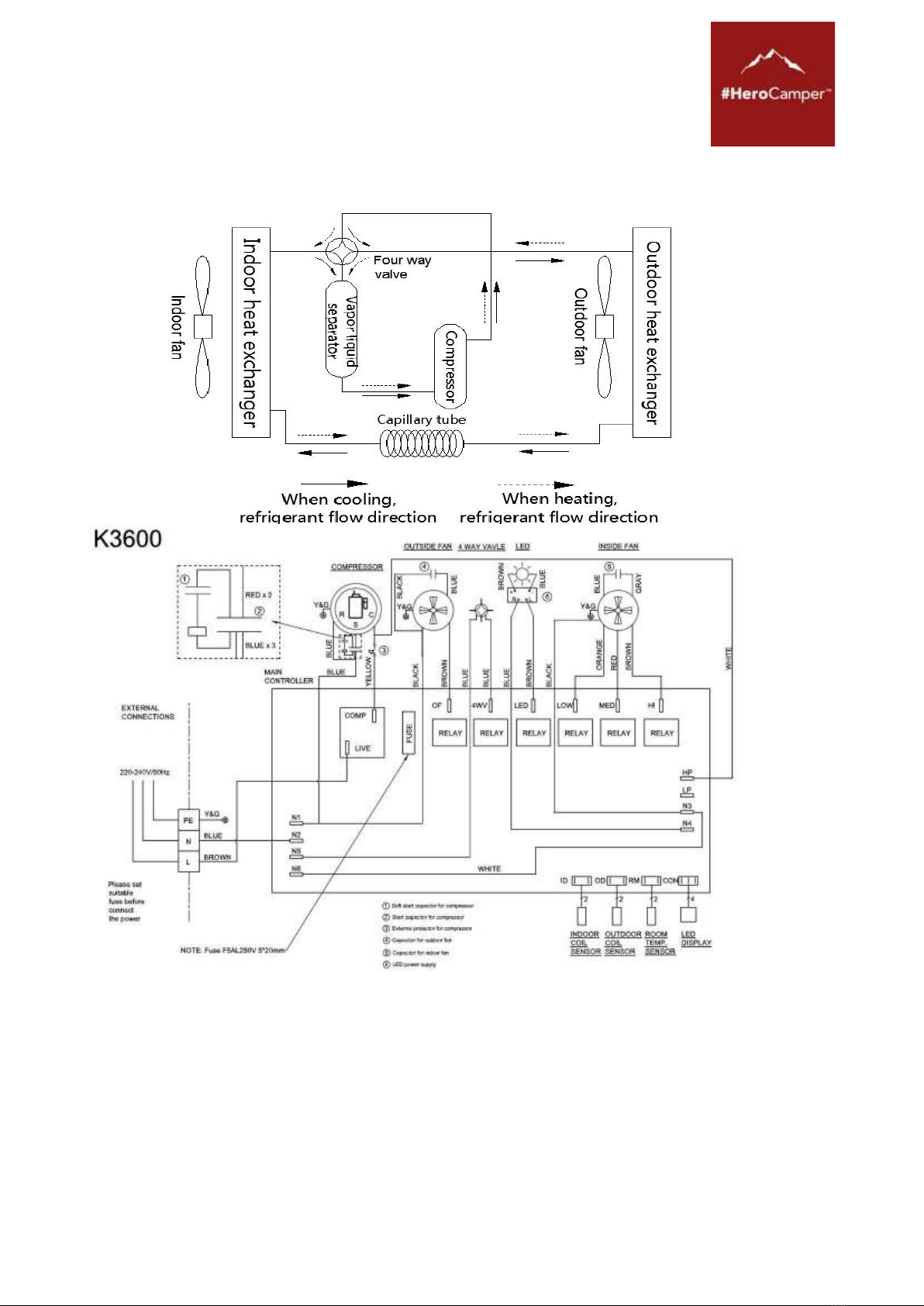
Page 3of 92
Verteiler-Display ................................................................................................................41
Gebrauch der Fernbedienung .........................................................................................41
Spezifikationsparameter ..................................................................................................45
Produktwartung ................................................................................................................46
Wartung..............................................................................................................................46
Problembehandlung.........................................................................................................47
Garantie..............................................................................................................................48
DK...........................................................................................................................................49
Introduktion.......................................................................................................................50
Brug ....................................................................................................................................52
Kondensering ....................................................................................................................53
Valg af 230V strøm og brug af generator.......................................................................53
Installationskrav................................................................................................................54
Installationsinstruktioner.................................................................................................54
Forberedelse......................................................................................................................55
Installation .........................................................................................................................57
Tips......................................................................................................................................60
Fjernbetjening ...................................................................................................................62
Inderpanel display ............................................................................................................63
Brug af fjernbetjeningen..................................................................................................63
Specifikationsparametre ..................................................................................................67
Vedligeholdelse af produktet...........................................................................................68
Fejlfindingsguide...............................................................................................................69
Garanti................................................................................................................................70
FR............................................................................................................................................71
Introduction.......................................................................................................................72
Fonctions............................................................................................................................74
Condensation.....................................................................................................................75
Choix d’une alimentation 230 V et emploi d’un groupe...............................................75
Exigences d’installation....................................................................................................76