
IL42-4034D February 2012
10
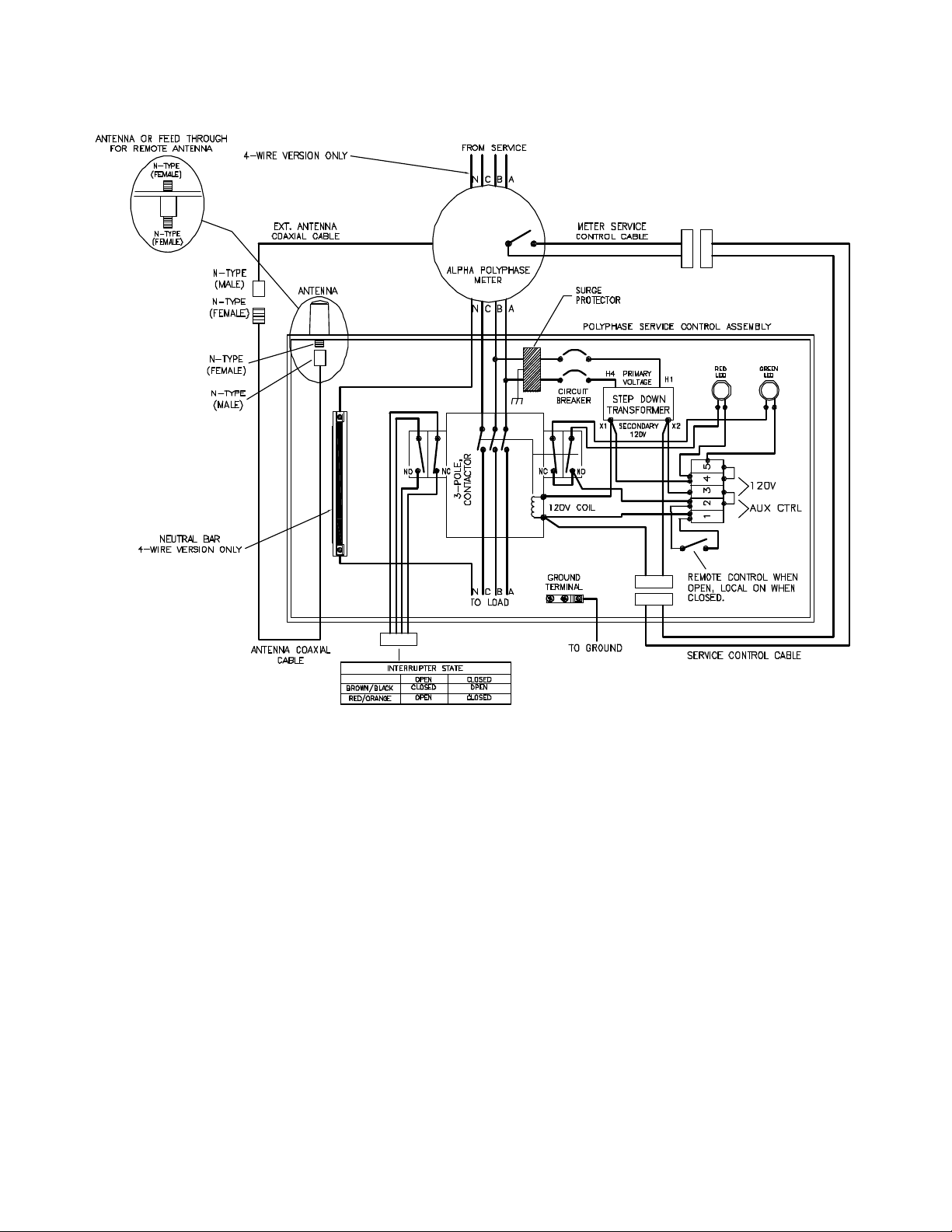
The meter is shipped with the service control state set to closed and remains closed until commanded to change state. By
default, when the meter is placed into service, the load will be connected. Using Metercat software version 3.0 or later and
an optical probe connected to the A3 ALPHA meter, you can control the state of the relay using the Set Interrupt Control
Relay task. For more information on using Metercat version 3.0 or later and the Set Interrupt Control Relay task, see the
Metercat user guide or online Help.
Troubleshooting
Use authorized utility procedures to install and service metering equipment. Dangerous voltages with high current
capabilities are present. Equipment damage, personal injury, or death can result if safety precautions are not followed.
Under normal operating conditions, the A3 ALPHA meter will be powered and its LCD will be active. You should be able to
use Metercat 3.0 or later to test the connect and disconnect commands for the AGI RLC polyphase interrupter.
If the external load cannot be turned on, check the following items:
1. Is the meter LCD active? Is service voltage present? You may need to replace the A3 ALPHA meter.
2. Is the circuit breaker closed? Reset the circuit breaker if necessary. If you suspect possible damage to the
transformer, contactor solenoid, or control wiring, contact Elster.
3. Is the load controllable by the manual switch? If the circuit breaker trips, see item #2. If the contactor pulls in with
the switch in the manual position, there may be damage to the external load or load wiring.
4. Using the Set Interrupter Control Relay task in Metercat 3.0 or later, can the external load be controlled?
■If Metercat cannot control the load, verify that there is no open circuit in the service control extension cable and
all its connections. If the control cable circuit is functional, then replace the meter.
■If Metercat can control the load, verify that there is no damage to the optional external antenna on the control
box or coaxial cable and connections between the antenna and meter. If the coaxial cable, connectors, and
antenna are undamaged, replace the meter.
For information on Metercat and the Set Interrupter Control Relay task, see the Metercat user guide or online Help.
If the external load cannot be turned off, check the following items:
1. Is the manual switch in the “Local On” position? Set the switch to the “Remote Control” position.
2. Using the Set Interrupter Control Relay task in Metercat 3.0 or later, can the external load be controlled?
■If Metercat cannot control the load, verify that there is no short circuit in the service control extension cable and
all its connections. If the control cable circuit is functional, replace the meter.
■If Metercat can control the load, verify that there is no damage to the optional external antenna on the control
box or coaxial cable and connectors between the antenna and meter. If the coaxial cable, connectors, and
antenna are undamaged, replace the meter.
For information on Metercat and the Set Interrupter Control Relay task, see the Metercat user guide or online Help.
If you need technical assistance during installation, call the Elster support line at +1 800 338 5251.