
8
6. Remove the three (3) sided Cover:
i) From the bottom of the replace, remove the four (4)
Phillips screws as shown in Figure 6 (Page 7).
ii) From the front of the replace, remove six (6) Phillips
screws as shown in Figure 7 (Page 7).
iii) Carefully turn the replace onto its front and remove:
two (2) Phillips screws from along the top edge of
the rear of the replace; and three (3) Phillips screws
from each side edge of the rear of the replace (8 in
total) (Figure 8, Page 7).
!NOTE: The number of screws along the top and side
edge of the replace may vary.
iv) Carefully turn the replace upright and remove the
three (3) sided Cover by pulling the bottom edges out
and away from the Chassis and lifting up.
7. Remove the Log Set by pulling up the front edge of the
Log Set and forwards to clear the rear tab of the Log Set
from underneath the mirror.
8. Pull the Flicker Rod to the far right, towards the Flicker
Motor, then bend it gently enough to clear the bracket on
the left (Figure 11).
into place.
10. Re-assemble replace in reverse order as above.
!NOTE: When installing the Cover back onto the chassis:
place the bottom ap of the Cover on the top surface of
the Bottom Panel; the rear ap of the Cover tucks behind
the Back Panel; and the front ap of the Cover to overlap
the front edge of the Chassis (Figure 10).
Figure 10
Back Panel
Bottom Panel
Cover
Side
Cover sides t on
top of Bottom Panel
(i) and inside Back
Panel (ii)
( i )
( ii )
Switch Replacement
If the replace was operating prior to servicing allow at least
ve (5) minutes for light bulbs and heating element to cool off
to avoid accidental burning of skin.
Disconnect power before attempting any maintenance or
cleaning to reduce the risk of electric shock or damage to
persons.
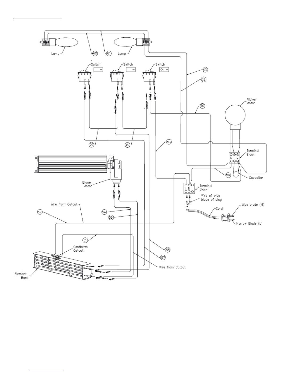
Each of the three (3) switches (Main On/Off Switch, Low
Heat Switch and High Heat Switch) will have the same
replacement procedure.
Replacement Procedure:
1. Pull replace away from the wall far enough to access
the back of the unit.
2. Remove two (2) Phillips screws from each of the four (4)
brackets which attach the replace to the mantel
(Figure 3, Page 6).
3. Carefully push replace out the front of the mantel to
remove (Figure 4, Page 6).
4. Turn replace on it’s back and remove the four (4)
Phillips screws that attach the Trim to the replace (if
applicable) (Figure 5, Page 7).
5. Turn the replace upright and slide the Trim up to unhook
the Trim from the replace and remove.
Figure 11
View shown exploded for
clarity and detail
Flicker Rod
Flicker Rod
Support Bracket
Flicker Motor
9. Pull the Flicker Rod carefully away from the Flicker Motor
until cleared.
10. Remove three (3) Phillips screws from each side of the
replace (refer to Figure 12, Page 9). This will allow the
Flicker Rod Support Bracket Assembly to be removed,
and for the Control Panel to bend forward.
11. Bend the upper left corner of the Control Panel forward
enough to remove the Flicker Rod Support Bracket
Assembly (Figure 12, Page 9).
12. Remove the three (3) Wire Clips from the back of the
switch to be replaced (each switch has three (3) wire
clips), noting their original positions.
!NOTE: It may be necessary to remove all Wire Clips
in order to provide sufcient working room within the
replace. Be sure to note each wire’s original location