
409-5860
5of 16
Rev C
The pump is shipped with hydraulic fluid in the reservoir. Refer to Section 5, INSPECTION/ADJUSTMENTS
AND MAINTENANCE, for refilling instructions. If additional fluid is required, it is essential that the proper grade
of high-quality hydraulic fluid be used. Recommended hydraulic fluids and manufacturers of high-grade fluid for
use in the hand pump are listed in Figure 3.
NEVER use brake fluid as a substitute for the recommended hydraulic fluid.
HYDRAULIC FLUID MANUFACTURER
COSMOLUBRIC † No. 1500 E.F. Houghton & Co.
CLAVUS‡} 27 Shell Oil Co.
Duro 160 Sinclair Refining Co.
HAVOLINE▲10 Texaco Inc.
GARGOYLE ARCTIC C♦Mobile Oil Co.
† COSMOLUBRIC is a trademark of E.F. Houghton & Co.
‡ CLAVUS is a trademark of Shell Oil Co.
▲HAVOLINE is a trademark of Texaco Inc.
♦GARGOYLE ARCTIC C is a trademark of Mobil Oil Co.
Figure 3
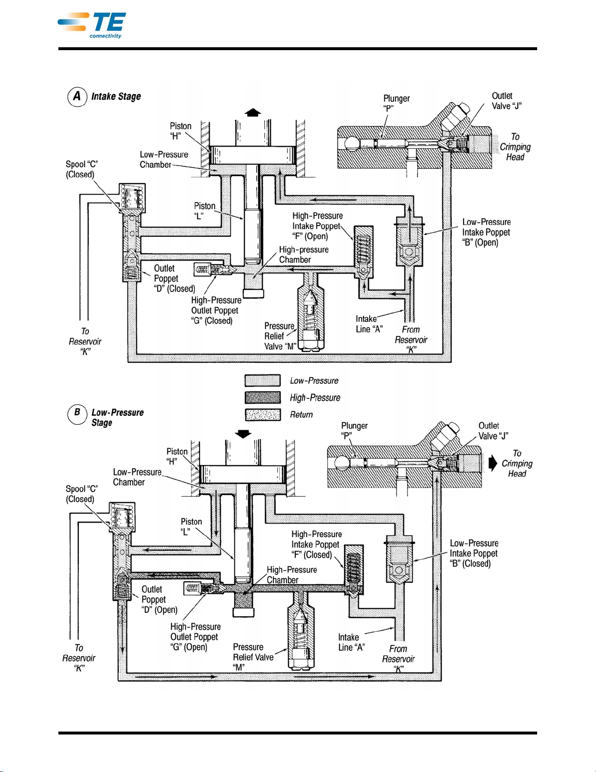
2.2. Functional Description (Figure 4)
On the intake stroke (up-stroke) of two-section piston (H and L), hydraulic fluid is drawn from the reservoir (K)
and into intake line (A). See Detail A of Figure 4. The fluid flows past low-pressure intake poppet (B) into the low-
pressure chamber, and it flows past high-pressure intake poppet (F) into the high-pressure chamber.
On the pressure stroke (down-stroke) of two-section piston (H and L), hydraulic fluid in the low-pressure
chamber is directed through spool (C), past outlet poppet (D), and through outlet valve (J) to the crimping head.
See Detail B of Figure 4. Simultaneously, the hydraulic fluid in the high-pressure chamber is directed through
high-pressure outlet poppet (G), past outlet poppet (D), and through outlet valve (J) to the crimping head. This
action causes the moving die to close, holding the terminal or splice in crimping position.
When approximately 1379 kPa [200 psi] is developed (see Detail C of Figure 5), hydraulic fluid from the high-
pressure chamber will cause outlet poppet (D) to shift spool (C), allowing low-pressure hydraulic fluid to be
discharged into reservoir (K). High-pressure hydraulic fluid continues to flow through high-pressure outlet poppet
(G), past outlet poppet (D) and outlet valve (J), and into the crimping head, completing the crimp.
The high-pressure system has a pressure relief valve (M) which is set at the factory to release at between 55160
and 57918 kPa [8000 and 8400 psi]. If the pressure buildup in the high-pressure system exceeds this setting,
pressure relief valve (M) will open, causing the hydraulic fluid to be discharged into reservoir (K).
DO NOT alter the setting of the pressure relief valve.
Turning the hold/return lever to the return position advances plunger (P) which opens poppet (X). See Detail D of
Figure 5. When poppet (X) opens, hydraulic fluid returns from the crimping head to reservoir (K), for as long as
the lever is in the return position.