
2BG 805 457 BE / C (0204) HLT 2xx
Table of contents Page
1 Important information...............................................................................................4
1.1 Validity.........................................................................................................................4
1.2 Content of these maintenance instructions.................................................................4
1.3 Safety information.......................................................................................................4
1.4 General information ....................................................................................................5
1.5 List of documents........................................................................................................5
2 Design and functional description ..........................................................................6
2.1 System overview.........................................................................................................6
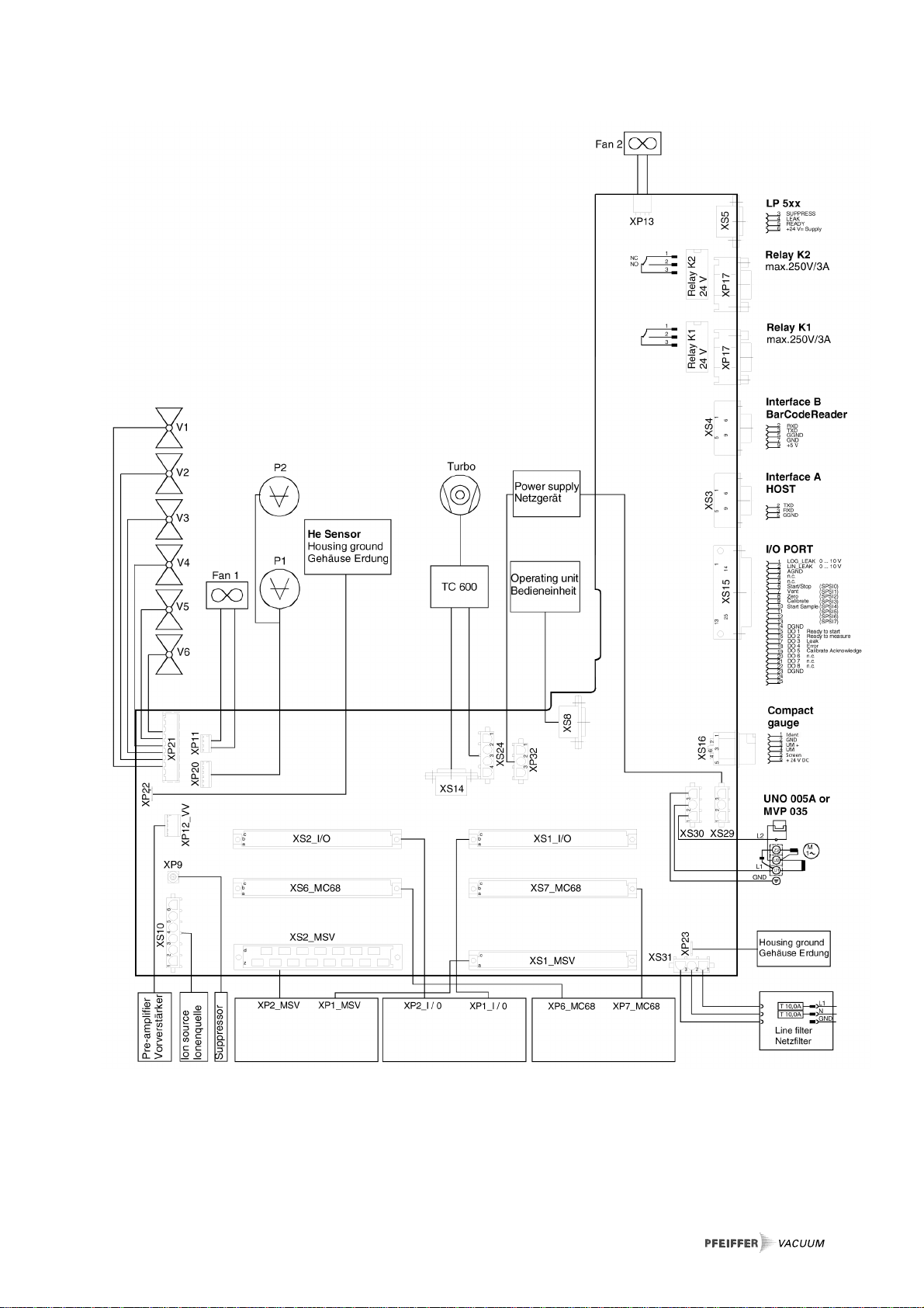
2.1.1 Block diagram .............................................................................................................7
2.1.2 Power inlet and ground connection.............................................................................8
2.2 Pump system ..............................................................................................................9
2.2.1 Roughing pump.........................................................................................................10
2.2.2 TMH 071 turbopump TC 600 drive electronics .........................................................11
2.2.3 Vacuum measurement..............................................................................................12
2.2.4 Valve block................................................................................................................13
2.3 Sniffer line LP 5xx.....................................................................................................14
2.4 Analytical system ......................................................................................................15
2.4.1 Detection system.......................................................................................................15
2.4.2 Mass spectrometer supply MSV ...............................................................................16
2.4.3 Electrometer pre-amplifier EVV.................................................................................17
2.5 Electronics.................................................................................................................18
2.5.1 MC 68 Control board.................................................................................................18
2.5.2 I/O board...................................................................................................................19
2.5.3 Wiring board..............................................................................................................20
2.5.4 Fuses........................................................................................................................21
3 HLT 2xx Maintenance and Service ........................................................................22
3.1 Maintenance and service schedule...........................................................................22
3.2 Maintenance kits.......................................................................................................25
4 Maintenance Work ..................................................................................................27
4.1 General.....................................................................................................................27
4.2 UNO 005A.................................................................................................................28
4.2.1 Check oil level and replenish ....................................................................................28
4.2.2 UNO 005A, oil change ..............................................................................................28
4.3 Oil mist filter ..............................................................................................................30
4.3.1 Check the oil mist filter, drain it and clean the oil pan...............................................30
4.3.2 Replace filter to oil mist filter.....................................................................................30
4.4 MVP 035...................................................................................................................32
4.4.1 MVP 035, replace the diaphragm..............................................................................32
4.5 Scroll pump...............................................................................................................33
4.5.1 Varian Triscroll TS600...............................................................................................33