\
\
.\
<ElJ
HYUnDAI
DIESEL
ENGINE
J3
(DELPHICOMMONRAIL)
Shop Manual
ISUPPLEMENT I
FOREWORD
This
shop
manual
is
intended lor
use
by
service techni-
cians
01
authorized Hyundai dealersto help
them
provide
efficientand correct service and maintenance
on
Hyundai
vehicle.
To ensure customer satislaction with Hyundai producls,
properserviceandmaintenance
by
Hyundaitechniciansis
essential. Consequently, His important that service per-
sonnel lullyunderstand
the
contents
01
this manual, which
should
be
kept
in
a handy place lor quick and easy
relerence.
All
the
contents
01
this manual, including photographs,
drawings,
and
specilications,arethe latestavailable atthe
time
01
printing.
As
modilications affecting service occur,
dealers will
be
provided technical service bulletins or
supplementaryvolumes. Thismanualshould
be
keptcare-
lully up-to date
upon
receipt
01
the new inlormation.
HyundaiMotor
Company
reserves
!herighttomakechanges
in
design or
to
make additions
to
or improvements
in
its
products without imposing any obligations
upon
itseH
to
install !hem
on
its products previously manufactured.
Thisbook
may
not
be
reproduced orcopied,
as
awhole or
as
apart, without the written permission
01
the publisher.
II
you
don't
use
HYUNDAI Genuine Parts (Engine oil,
Transaxle
oil,
etc.) or
use
bad luel,
it
can
cause damage
to
the
vehicle.
JUL. 2001,
Printed
in
Korea
CONTENTS
TITLE
GROUP
Engine
Mechanical
System
EM
Engine
Electrical
System
EE
Fuel
System
FL
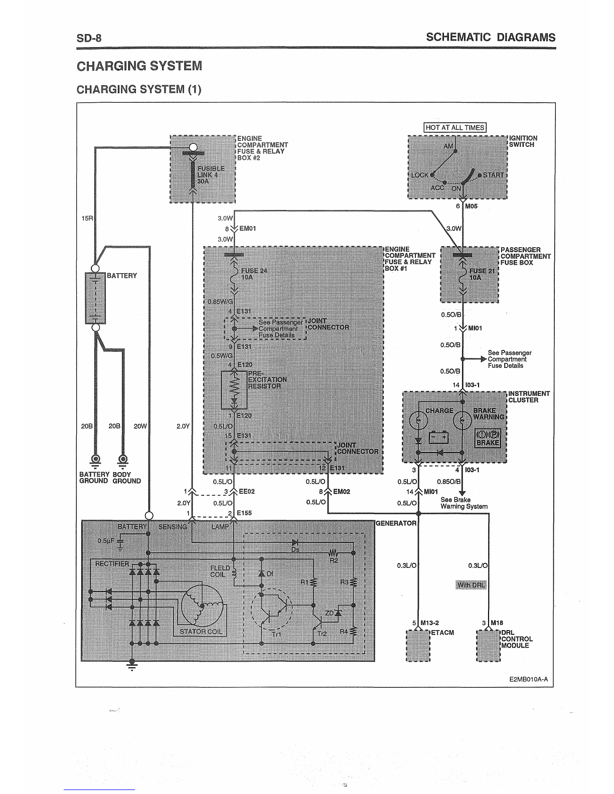
Schematlc
Oiagrams
SO
This
is
the supplement shop manual of the J3 Engine
equipped with luel injection system
01
DELPHI
Common
Rail.
This Diesel Engine, named J3 lor4 cylinders, is applied
to the vehicle
01
Terracan.
For any inlormation not covered in this supplement,
please relerto
the
related
shop
manual published earlier.