
SAFETY CONSIDERATIONS
FIRE, EXPLOSION, ELECTRICAL SHOCK, AND
CARBON MONOXIDE POISONING HAZARD
Failure to follow this warning could result in dangerous
operation, personal injury,death, or property damage.
Improper installation, adjustment, alteration, service,
maintenance, or use can cause carbon monoxide
poisoning, explosion, fire, electrical shock, or other
conditions which may cause personal injury or
property damage. Consult a qualified service agency,
local gas supplier, or your distributor or branch for
information or assistance. The qualified service
agency must use only factory-authorized and listed
kits or accessories when modifying this product.
FURNACE RELIABILITY HAZARD
Failure to follow this caution may result in unit
component damage.
Application of this furnace should be indoors with
special attention given to vent sizing and material,
gas input rate, air temperature rise, unit leveling, and
unit sizing.
Installing and servicing heating equipment can be hazardous
due to gas and electrical components. Only trained and
qualified personnel should install, repair, or service
heating equipment, Untrained personnel can perform basic
maintenance functions such as cleaning and replacing air
filters. All other operations must be performed by trained
service personnel. When working on heating equipment,
observe precautions in literature, on tags, and on labels
attached to or shipped with furnace and other safety
precautions that may apply.
These instructions cover minimum requirements and conform
to existing national standards and safety codes. In some
instances, these instructions exceed certain local codes and
ordinances, especially those that may not have kept up with
changing residential construction practices. We require these
instructions as a minimum for a safe installation.
CUT HAZARD
Failure to follow this caution may result in personal
injury.
Sheet metal parts may have sharp edges or burrs.
Use care and wear appropriate protective clothing,
safety glasses and gloves when handling parts, and
servicing furnaces.
Wear safety glasses, protective clothing and work gloves.
Have fire extinguisher available during start-up and
adjustment procedures and service calls.
This is the safety-alert symbol z_. When you see this symbol
on the furnace and in instructions or manuals, be alert to the
potential for personal injury.
Understand the signal words DANGER, WARNING, and
CAUTION. These words are used with the safety-alert
symbol. DANGER identifies the most serious hazards which
will result in severe personal injury or death. WARNING
signifies a hazard which could result in personal injury or
death. CAUTION is used to identify hazards which may result
in minor personal injury or product and property damage.
NOTE is used to highlight suggestions which wilt result in
enhanced installation, reliability, or operation.
1. Use only with type of gas approved for this furnace. Refer
to the furnace rating plate.
2. Install this furnace only in a location and position as spe-
cified in the "Location" section of these instructions.
3. Provide adequate combustion and ventilation air to the fur-
nace space as specified in "Air for Combustion and Ventil-
ation" section.
4. Combustion products must be discharged outdoors. Con-
nect this furnace to an approved vent system only, as spe-
cified in the "Venting" section of these instructions.
5. Never test for gas leaks with an open flame. Use a com-
mercially available soap solution made specifically for the
detection of leaks to check all connections, as specified in
the "Gas Piping" section.
6. Always install furnace to operate within the furnace's inten-
ded temperature-rise range with a duct system which has
an external static pressure within the allowable range, as
specified in the "Start-Up, Adjustments, and Safety Check"
section. See furnace rating plate.
7. When a furnace is installed so that supply ducts carry air
circulated by the furnace to areas outside the space con-
taining the furnace, the return air shall also be handled by
duct(s) sealed to the furnace casing and terminating out-
side the space containing the furnace. See "Air Ducts" sec-
tion.
8. A gas-fired furnace for installation in a residential garage
must be installed as specified in the warning box in the
"Location" section.
9. The furnace may be used for construction heat provided
that the furnace installation and operation complies with
the first CAUTION in the LOCATION section of these in-
structions.
10. These Multipoise Gas-Fired Furnaces are CSA (formerly
A.G.A. and C.G.A.) design-certified for use with natural
and propane gases (see furnace rating plate) and for in-
stallation in alcoves, attics, basements, closets, utility
rooms, crawlspaces, and garages. The furnace is factory-
shipped for use with natural gas. A CSA (A.G.A. and
C.G.A.) listed accessory gas conversion kit is required to
convert furnace for use with propane gas.
11. See Figure 2 for required clearances to combustible con-
struction.
12. Maintain a 1-in. (25 mm) clearance from combustible ma-
terials to supply air ductwork for a distance of 36 in. (914
mm) horizontally from the furnace. See NFPA 90B or local
code for further requirements.
13. These furnaces SHALL NOT be installed directly on car-
peting, tile, or any other combustible material other than
wood flooring. In downflow installations, factory accessory
floor base MUST be used when installed on combustible
materials and wood flooring. Special base is not required
when this furnace is installed on manufacturer's coil model
numbers END4X, ENW4X or coil casing model number
NAEA. See Figure 2 for clearance to combustible con-
struction information.
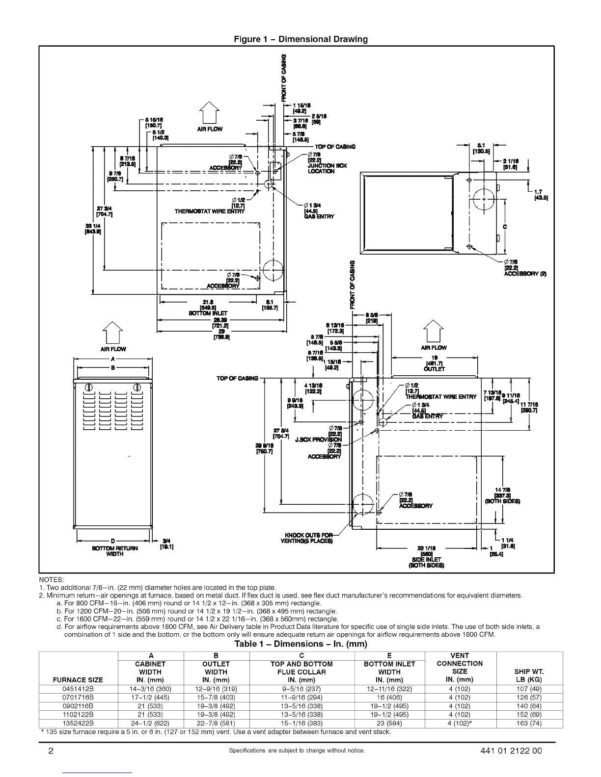
441 01 2122 O0 Specifications are subject to change without notice. 3