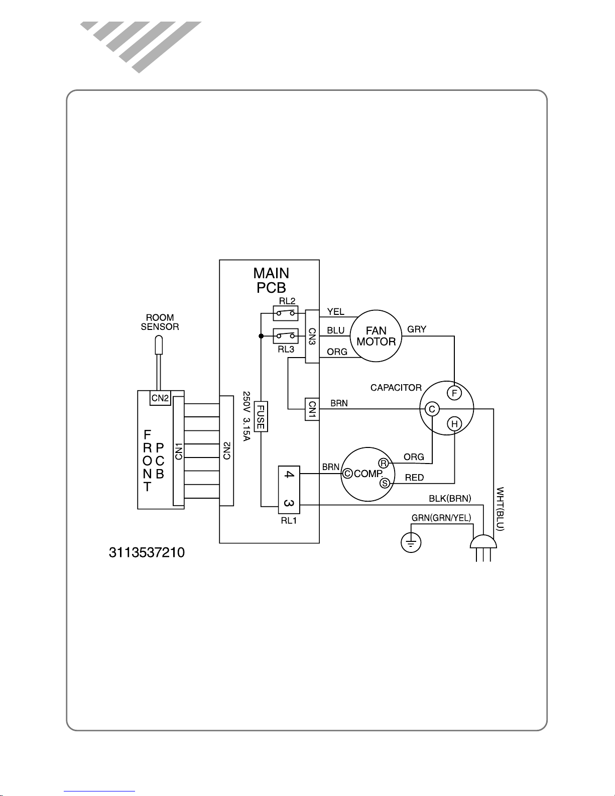
4
2
REMOTE CONTROLLER
REMOTE SIGNAL TRANSMITTER
TIMER/CANCEL
• Everytime you push this button,
timer is set as follow.
(1Hr→2Hr→3Hr→4Hr→5Hr→6Hr
→8Hr→10Hr→12Hr→16Hr→20Hr
→24Hr→CANCEL).
After the unit is timed, if this
button is pushed, timer is
canceled.
SLEEP
• SLEEP mode is selected as
follow. (L1→L2→Cancel)
MODE
• Everytime you push this
button, it is selected as
follow.
(COOLING→TURBO→FAN
→COOLING)
ENERGY SAVE
(COOLING MODE ONLY)
• Whenever you push this
button, the cumulative power
consumption is decreased.
TEMPERATURE
• It is the button to set the room in
the desired room temp.
The temp. can be set within a
range from 16°C (60°F) to 32°C
(90°F) by 1°C (1°F)
POWER ON/OFF
• To turn the unit ON, push this
button. To turn the unit OFF,
push this button, again.
FAN SPEED
• Everytime you push this button,
it is selected as follow.
(High→Low→High)